| 品牌 | Acrel/安科瑞 | 工作环境 | -10°C~55°C℃ |
|---|---|---|---|
| 应用范围 | 开关柜 | 产地 | 国产 |
| 加工定制 | 是 | 安装方式 | 螺纹连接固定 |
| 测温范围 | -40℃~+125℃ | 工作电源 | RFID射频波电磁供能 |
| 尺寸 | 螺栓式内径12mm | 测量精度 | ±1℃ |
安科瑞推出的ATE800-U开关柜内母排测温螺栓式传感器详细介绍如下:
一、产品概述
ATE800 系列产品组成:接收器,天线,传感器。ATC800 接收器通过天线向 安科瑞推出的ATE800-U开关柜内母排测温螺栓式传感器发射 RFID 射频信号,传感器接收到射频能量之后,激活电路,开始进行温度数据采集, 并将数据通过无线信号回传至天线;天线通过射频电缆将数据传输至接收器,最终可由接收器将数 据上传到远程监控系统。
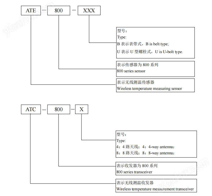
二、型号说明

三、配置方案

四、技术指标





五、产品安装
ATE800 无线温度传感器共有多种型号,分别对应表带式固定,螺栓式固定等安装方式。
5.1外形尺寸

5.2安装方法
ATE800-B 表带式无线测温传感器适用于断路器动触头、电缆接头、铜排等处。
1 —— 表带
2 —— 无线温度传感器主体

将传感器主体固定在安装位置,将表带绕过安装母排或者触头穿过表带,表带头收紧,最后将 表带尾用锁扣锁紧。表带长度为 404m,过长可以剪掉多余部分,表带过短可以联系我司增订。
ATE800-U 螺栓式无线测温传感器适用于电缆接头、铜排等处。
5.3ATE800-U 螺栓式无线温度传感器结构说明:
1 —— 螺栓固定孔
2 —— 无线温度传感器主体

拆下安装位置搭接处的螺丝,将传感器固定在安装位置,对准合金底板的开孔,然后旋紧螺丝 固定。
5.4ATC800产品安装
外形尺寸
ATC800 无线测温接收器,采用导轨(DIN35mm)安装方式,主体尺寸 162mm*126.6mm*45.5mm。


六、接线方法
如图所示,ATC800 电气接点温度在线监测装置接线端子图。装置底行标注的 1、2 为电源端子 L、N,5、6 为 DO1 输出,7、8 为 DO2 输出,9、10 为一路 RS485 接口的 A、B 端子,11、12 为第二路 RS485 接口的 A、B 端子,13、14、15、16 为一路 TTL 接口,LAN 为一路以太网接口。

七、安装实例
传感器主体与接收器天线在断路器室的安装位置如下图所示,图 1 为传感器主体在断路器动触 头的安装位置,图 2 为传感器与天线的安装位置,其中 1 为传感器主体,2 为天线。当天线安装在 断路器室的右侧柜壁时,传感器主体的方向要朝向天线位置,如图 1 所示,保证传感器主体与天线 的方向处于面对面状态。

中压母线室铜排测温安装说明
传感器与天线在进线母排室的安装位置如下图所示,1 为传感器主体的位置,2 为天线的位置, 保证传感器主体与天线处于面对面的位置。

注意事项:以上两个安装位置为典型场景,在其他应用场景也要保证传感器主体贴紧金属表面, 传感器主体与接收器天线处于面对面的位置。
除了保证用气电力系统安全运行和设备使用寿命,也保障运维人员安全,减少故障突发时人员检修面临的触电、爆炸等风险。优化运维效率,通过测温数据实现精准维护,避免盲目巡检造成的资源浪费。